13560320555     023-63428959
产品简介
      城市供水应保证从水源到用户水龙头全过程的水质安全。目前国内城市生活饮用水在水源水、供水厂、输水管道等环节,水质安全已有很好的保障,但是在市政供水的“最后一公里”——城市供水管网末端(建筑及小区内),特别是二次供水设施环节仍然存在一些安全风险,最常见的安全风险是因二次供水水箱出水余氯过低导致的龙头水余氯不合格,最严重的安全风险是二次供水水箱突发的外来污染。

      为了保证生活饮用水的卫生安全,各个国家的生活饮用水标准都规定了水中余氯的最低限值。我国在国家标准GB5749-2022《生活饮用水卫生标准》中明确规定“末梢水中余氯浓度应不低于0.05mg/L”,末梢水指出厂水经输配水管网输送至用户水龙头的水。世界卫生组织在《饮用水水质准则(第四版)》中规定“管网中必须保持一定浓度的余氯量;在管网末端(用户端),最小的游离余氯量不得小于0.2mg/L”。

      为了全面提升城市供水安全保障能力,实现饮用水的高品质供给。住建部组织编制的《城市高品质饮用水技术指南》中第3.3.17条规定“二次供水设施出水消毒剂余量宜持续稳定地保持在冬季0.10mg/L 夏季0.15mg/L以上。当二次供水设施出水的消毒剂余量不能满足用户龙头水消毒剂余量不低于0.05mg/L的要求时,应采取二次供水补氯措施。”

     
      要确保二次供水水箱中自来水的余氯浓度始终维持在一定水平之上,从而有效降低发生龙头水余氯不合格的安全风险。可以通过在二次供水水箱处安装补氯消毒设备来实现,当二次供水水箱自来水的余氯浓度低于设定值时启动补氯,将二次供水水箱自来水的余氯浓度提高一定幅度。采用二次供水水箱补氯还解决了出厂加氯和输水管网二级补氯面临的难题——无法同时满足远端用户与附近用户对余氯的要求,能够减少含氯制剂的总投加量,从而减少消毒副产物形成的总量,既起到了节能环保的作用又保障了水质安全。

      由于二次供水水箱分布很广,实际中无法安排专业人员现场操作管理设备,因此要求补氯消毒设备能够在无人值守情况下全程智能化运行及管理。

      次氯酸钠发生器现制的次氯酸钠消毒液的有效氯浓度通常都高于5000mg/L,而GB5749-2022《生活饮用水卫生标准》中规定的末梢水余氯的最高限值为2mg/L。如果直接投加高浓度次氯酸钠消毒液到二次供水水箱中,极有可能消毒液还没有充分混合就被用户使用,从而严重危害用户健康,因此次氯酸钠消毒液应稀释到2mg/L以下才能安全用于二次供水水箱补氯。

      我公司经过多年努力研发出二次供水水箱智能补氯消毒设备和二次供水水箱污染预警系统,用于解决二次供水面临的“余氯不合格”和“外来污染”两个主要安全风险。







   

产品介绍
二次供水水箱智能补氯消毒设备
二次供水水箱污染预警系统
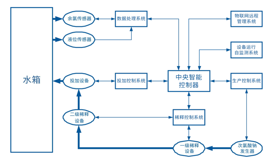
       二次供水水箱智能补氯消毒设备是高度集成化的智能设备,内置一套小型次氯酸钠发生器消毒设备,该次氯酸钠发生器符合 GB 28233-2020《次氯酸钠发生器卫生要求》和《生活饮用水输配水设备及防护材料卫生安全评价规范》规定的所有要求,并取得次氯酸钠发生器卫生许可批件。该设备集安全性和实用性于一体,成功解决将高浓度次氯酸钠消毒液精准稀释到安全投加浓度范围的难题,且成功实现在无人值守情况下全程智能化运行及管理,既确保了二次供水水箱补氯的安全性,又大大减少对技术人员和管理人员的依赖,为二次供水水箱补氯的广泛应用提供了强有力的支持,填补了二次供水领域水质安全管理的市场空白

      二次供水水箱智能补氯消毒设备包括六个子系统,分别是自动监测系统、自动分析系统、生产控制系统、精准稀释系统、自动投加系统和自动报警系统。

      自动监测系统对余氯和水位实时监测;自动分析系统对采集数据实时分析,当水中余氯低于设定值时计算出需要补加次氯酸钠的量;生产控制系统启动次氯酸钠发生器,生产出计算量的次氯酸钠;精准稀释系统将生产的高浓度次氯酸钠精准稀释到1-2mg/L的安全浓度范围内;自动投加系统将稀释到安全浓度范围的次氯酸钠投加至水箱中;自动报警系统在设备出现故障时、缺浓盐水时会自动发出报警信号。

      二次供水水箱污染预警系统的分析算法为我公司独创,该分析算法综合考虑了各种影响因素的影响,能够及时发现二次供水水箱中自来水遭受的中度及中度以上的外来污染并自动远程报警,为及时处理污染赢得宝贵时间。

     二次供水水箱污染预警系统包括三个子系统,分别是自动监测系统、自动分析系统和远程报警系统。

重庆昕晟环保科技有限公司
产品简介               关于我们                应用案例                行业资讯                联系我们